Hogar > Perspectivas de la industria >servo
APOYO TÉCNICO

Soporte de producto

Una ilustración completa de los principios del sistema hidráulico del mecanismo de dirección. Puedes entender cómo funciona Hércules con una imagen.

Publicado 2026-03-14

¿No entiendes el sistema hidráulico del mecanismo de dirección? No te preocupes, una imagen vale más que mil palabras, ¡echemos un vistazo a este “Hércules” por dentro y por fuera hoy!

Muchos amigos que se dedican a la innovación de productos pensarán en el sistema hidráulico del mecanismo de dirección cuando se encuentren con eslabones que requieren gran potencia y control preciso. Pero esto suena muy "duro". ¿Cómo funciona internamente? ¿Cómo elegir? ¿Cómo arreglarlo si está roto? Mi mente está llena de preguntas. Al mirar el complicado diagrama esquemático, me siento aún más confundido. De hecho, si lo desarmas y utilizas el método de "mirar las imágenes para hablar", descubrirás que es mucho menos misterioso de lo que imaginabas.

¿Qué diablos es el sistema hidráulico del mecanismo de dirección?

En pocas palabras, es un control remoto preciso que "el poder puede hacer maravillas". Puedes pensar en ello como los músculos y el cerebro de nuestro cuerpo. Su cerebro (circuito de control) quiere levantar un objeto pesado, pero no tiene la fuerza, por lo que dirige los músculos de su brazo (sistema hidráulico) para que hagan el trabajo. Los músculos producen una fuerza tremenda mediante la contracción y completan con precisión las instrucciones del cerebro. Lo mismo ocurre con el sistema hidráulico del mecanismo de dirección. Utiliza aceite a alta presión como "potencia" para empujar enormes brazos mecánicos, timones de barcos o trenes de aterrizaje de aviones bajo el mando de señales eléctricas débiles, que es a la vez obediente y potente.

¿Por qué el mecanismo de dirección hidráulica es tan potente pero tan obediente?

Todo esto se basa en un principio llamado "amplificación hidráulica". Es posible que la señal de control que usted dé solo tenga unos pocos vatios de potencia, pero la bomba hidráulica está impulsada por un motor y puede generar decenas de kilovatios o incluso más energía hidráulica. Esta enorme cantidad de energía se dirige a una pequeña pieza de precisión llamada "servoválvula." LaservoLa válvula es como un grifo extremadamente sensible. Se abre o cierra con precisión según las instrucciones de la señal eléctrica, lo que permite que el aceite a alta presión fluya hacia este o aquel lado del cilindro, empujando así el pistón y generando un enorme empuje.

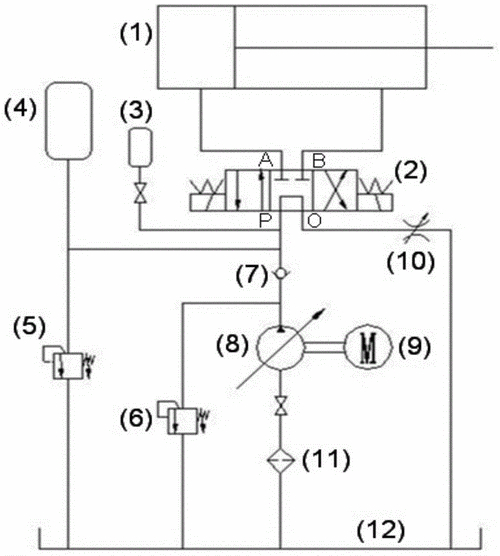
¿Qué representan los cuadrados ininteligibles del diagrama?

Cuando mire un esquema, no se deje intimidar por un montón de cuadros y líneas. Simplifiquémoslo en tres partes principales. El primero es el "corazón de potencia", que es la bomba hidráulica y el motor, que se encarga de convertir la energía mecánica en energía de presión del aceite. El segundo es el "cerebro inteligente", que es el controlador yservoválvula, que recibe sus instrucciones y distribuye el aceite con precisión. El tercero es el "brazo de ejecución", que es un cilindro hidráulico o motor hidráulico, que convierte la energía de presión del aceite nuevamente en energía mecánica para empujar las cosas. Los restantes tanques de combustible, tuberías y filtros son las instalaciones de apoyo que proporcionan "sangre" al sistema y mantienen la "salud".

¿Por qué mi sistema siempre funciona medio latido demasiado lento y tiembla violentamente?

Hydraulic steering gear structure diagram_Hydraulic steering gear working principle diagram_Comprehensive illustration of steering gear hydraulic system principle diagram

Por lo general, esto no se debe a falta de fuerza, sino a un problema de coordinación del "cerebro" y los "músculos". Imagina que estás ordenando a una persona que realice acciones. Si su vista es mala (la precisión del sensor es baja) y su reacción es lenta (la respuesta del controlador es lenta), entonces la acción definitivamente se sobrepasará o se sacudirá. Lo mismo ocurre con el sistema hidráulico. Es probable que el problema esté en el enlace de comentarios. Verifique si el sensor de retroalimentación está suelto o sucio y luego vea si la configuración de los parámetros del controlador no coincide con la del sistema. Esto es como una revisión y ajuste del sistema nervioso.

Cómo elegir el mecanismo de dirección hidráulica adecuado según mi proyecto

Esto es como comprar un automóvil, primero debes comprender tus necesidades. ️1. ¿Cuánta energía necesitas?Calcule cuánto empuje y torsión necesita realmente y luego deje un margen del 20% al 30%. ️2. ¿Qué tan rápido?La velocidad de acción determina el caudal de la bomba hidráulica. ️3. ¿Qué tan preciso debe ser?¿Es un trabajo duro o un trabajo fino? Esto determina el nivel de precisión de la servoválvula y el sensor. ️4. ¿Cuánto espacio se requiere para la instalación?Esto determina si elige un servo pequeño integrado o un sistema grande dividido. Una vez que comprenda estas cosas y acuda al fabricante con sus necesidades, él podrá recomendarle el producto más adecuado.

¿Qué pautas de seguridad para salvar vidas se deben tener en cuenta antes de realizar la depuración?

¡La seguridad es lo primero, especialmente cuando se juega con sistemas hidráulicos!️ ¡Absolutamente prohibido!Cuando el sistema esté bajo presión, no retuerza ninguna junta. El chorro de aceite a alta velocidad puede cortar la piel, lo que es extremadamente peligroso.¡Operación sin energía!Corte siempre toda la energía eléctrica antes de conectar o quitar cualquier componente eléctrico.¡Prueba de estrés!Cuando arranque por primera vez, asegúrese de probar con la presión más baja, verifique todas las juntas de las tuberías en busca de fugas y luego aumente gradualmente la presión para asegurarse de que no haya ningún problema.¡Aceite limpio!Asegúrese de utilizar un dispositivo de filtrado al llenar aceite hidráulico. Una pequeña impureza puede provocar que la servoválvula de precisión se atasque y se deseche.

¿Cómo solucionar rápidamente un problema si el sistema está bajo presión o la presión es inestable?

Que no cunda el pánico, vaya en orden, mire primero "poder" y luego "control". Primero, ¡escucha el sonido! Arranque la bomba hidráulica. Si el ruido es fuerte, puede deberse a una succión vacía. Verifique el nivel de aceite en el tanque y si el filtro de succión está obstruido. Entonces, ¡mira el manómetro! Si la presión no aumenta en absoluto, lo más probable es que la válvula de alivio esté atascada o que la bomba esté dañada. Si la presión fluctúa, primero verifique si hay una gran cantidad de aire mezclada en el aceite (habrá muchas burbujas en el tanque de aceite). Esto suele deberse a un sello flojo en la tubería. Si investigas paso a paso, siempre podrás encontrar la "causa raíz".

Después de leer esto, ¿tiene una nueva comprensión del sistema hidráulico del mecanismo de dirección? De hecho, no es tan difícil entenderlo. La clave es desmantelar las cosas complejas y utilizar la experiencia de la vida para entenderlas por analogía. ¿Te sentirás más amigable cuando veas esos dibujos la próxima vez?

¿Cuál es el problema más problemático que ha encontrado al utilizar o seleccionar un sistema hidráulico? Ven y charla en el área de comentarios, ¡tal vez pueda ayudarte con algunas ideas! Si encuentra útil este artículo, ¡no olvide darle me gusta y compartirlo con más amigos que lo necesiten!

Hora de actualización: 2026-03-14

Impulsando el futuro

Comuníquese con el especialista en productos de Kpower para recomendarle un motor o caja de cambios adecuado para su producto.

Correo a Kpower
Enviar consulta
Mensaje de WhatsApp
+86 0769 8399 3238
 
kpowerMapa